DESCRIPTION
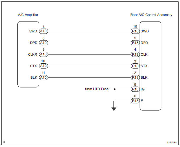
This is the rear A/C system control signal circuit as well as the power supply circuit of the rear A/C control assembly.
Pulse signals regarding rear A/C control panel switch operation are transmitted between the A/C amplifier and rear A/C control assembly.
WIRING DIAGRAM

INSPECTION PROCEDURE
1 CHECK HARNESS AND CONNECTOR (REAR A/C CONTROL ASSEMBLY - BATTERY)

(a) Disconnect the connector from the rear A/C control assembly.
(b) Measure the voltage according to the value(s) in the table below.
Standard voltage


2 CHECK HARNESS AND CONNECTOR (REAR A/C CONTROL ASSEMBLY - BODY GROUND)

(a) Measure the resistance according to the value(s) in the table below.
Standard resistance 


3 CHECK HARNESS AND CONNECTOR (REAR A/C CONTROL ASSEMBLY - A/C AMPLIFIER)

(a) Disconnect the connector from the A/C amplifier.
(b) Measure the resistance according to the value(s) in the table below.
Standard resistance


PROCEED TO NEXT CIRCUIT INSPECTION SHOWN IN PROBLEM SYMPTOMS TABLE
Air Conditioning Compressor Magnetic Clutch Circuit
Rear Air Conditioning Relay CircuitFolding down the third seats (manual seats)
Before folding the third seats
Fold the outside head
restraints and lower the center
head restraint to the lowest
position , and
stow the seat belt buckles.
Stow the center seat belt.
Folding down the third seatbacks
Pull the “TO FOLD/LIFT SEATBACK”
strap a
Return ...
Installation
1. INSTALL RACK & PINION POWER STEERING GEAR ASSEMBLY
(a) Install the power steering gear assembly with the 2
bolts and nuts.
Torque: 70 N*m (714 kgf*cm, 52 ft.*lbf)
2. CONNECT PRESSURE FEED TUBE ASSEMBLY
(a) Connect the pressure feed tube assembly to the
power steering gear asse ...
Passenger Airbag ON/OFF Indicator Circuit
Malfunction
DTC B1152/28 Passenger Airbag ON/OFF Indicator Circuit
Malfunction
DESCRIPTION
The passenger airbag ON/OFF indicator circuit consists of the center airbag
sensor assembly and
passenger airbag ON/OFF indicator.
This circuit indicates the operation condition of the front passenger airbag,
t ...