DESCRIPTION
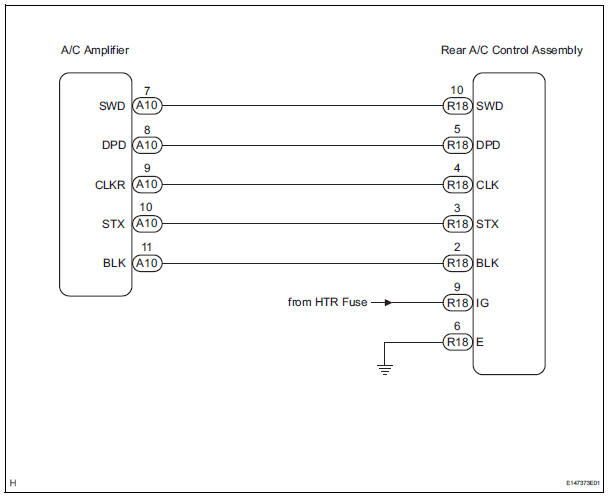
This is the rear A/C system control signal circuit as well as the power supply circuit of the rear A/C control assembly.
Pulse signals regarding rear A/C control panel switch operation are transmitted between the A/C amplifier and rear A/C control assembly.
WIRING DIAGRAM

INSPECTION PROCEDURE
1 CHECK HARNESS AND CONNECTOR (REAR A/C CONTROL ASSEMBLY - BATTERY)

(a) Disconnect the connector from the rear A/C control assembly.
(b) Measure the voltage according to the value(s) in the table below.
Standard voltage


2 CHECK HARNESS AND CONNECTOR (REAR A/C CONTROL ASSEMBLY - BODY GROUND)

(a) Measure the resistance according to the value(s) in the table below.
Standard resistance 


3 CHECK HARNESS AND CONNECTOR (REAR A/C CONTROL ASSEMBLY - A/C AMPLIFIER)

(a) Disconnect the connector from the A/C amplifier.
(b) Measure the resistance according to the value(s) in the table below.
Standard resistance


PROCEED TO NEXT CIRCUIT INSPECTION SHOWN IN PROBLEM SYMPTOMS TABLE
Air Conditioning Compressor Magnetic Clutch Circuit
Rear Air Conditioning Relay CircuitLost Communication with Cruise Control Front
Distance Range Sensor
DTC U0235 Lost Communication with Cruise Control Front
Distance Range Sensor
DESCRIPTION
The laser sensor and distance control ECU transmit the data for general
vehicle control and diagnosis
function along the communication line. The laser sensor transmits information
about the vehicle in fr ...
Short to GND in Curtain Shield Squib RH Circuit
DTC B1162/81 Short to GND in Curtain Shield Squib RH Circuit
DESCRIPTION
The curtain shield squib RH circuit consists of the center airbag sensor
assembly and the curtain shield
airbag assembly RH.
The circuit instructs the SRS to deploy when deployment conditions are met.
DTC B1162/81 is ...
Open in Rear Curtain Shield Squib LH Circuit
DTC B1636/88 Open in Rear Curtain Shield Squib LH Circuit
DESCRIPTION
The rear curtain shield squib LH circuit consists of the center airbag sensor
assembly and the curtain
shield airbag assembly LH.
The circuit instructs the SRS to deploy when deployment conditions are met.
DTC B1636/88 ...